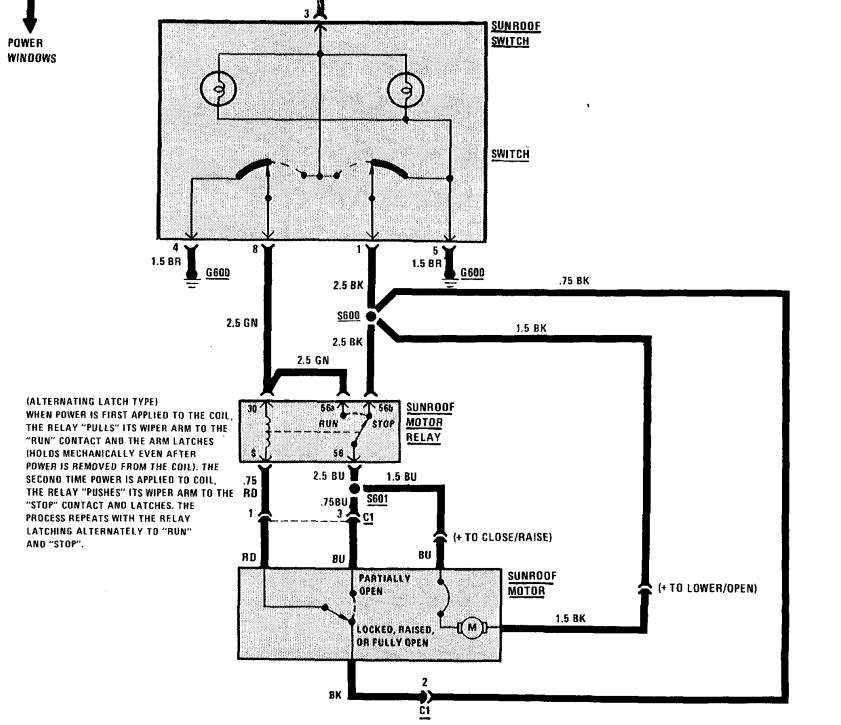
Fensterheber (alle 4) gehen nicht (BMW-E24-Forum)
Liebe Kolleginnen und Kollegen,
zunächst möchte ich "Hallo" sagen, da ich neu hier bin
Ich restauriere gerade einen 635 CSi (Erstzulassung Februar 1981).
Hier habe ich leider ein Problem mit den Fensterhebern.
Ursprünglich haben die Fensterheber funktioniert. Ich habe dann das Auto weitestgehend für die Blecharbeiten demontiert. Inzwischen sind die Blecharbeiten fertig und ich bin dabei, das Auto wieder zusammenzubauen.
Leider funktionieren nun die Fensterheber (alle 4) nicht mehr 
Ich hatte zwar die Sitze ausgebaut und einen neuen Teppich eingebaut, aber ich bin mir ziemlich sicher, dass ich hier keinen Steckverbinder unter dem Teppich etc. vergessen habe.(die Sitze sind noch demontiert.)
Gibt es da eurer Erfahrung nach "typische Verdächtige" oder eine versteckte Sicherung oder ein defektes Relais etc. das solche Symptome hervorruft?
Bzw. wisst Ihr auch, wie man die Türkontaktschalter brücken kann, damit man das als Fehler ausschließen kann?
Vielen Dank und viele Grüße
Simon

![[image]](images/uploaded/202009161057465f61efaa208c8.jpg)
![[image]](images/uploaded/202009221332515f69fd03c027e.jpg)