Automatische Antenne & Zusatzschalter (Radio / Soundsystem)
Moin Jungs,
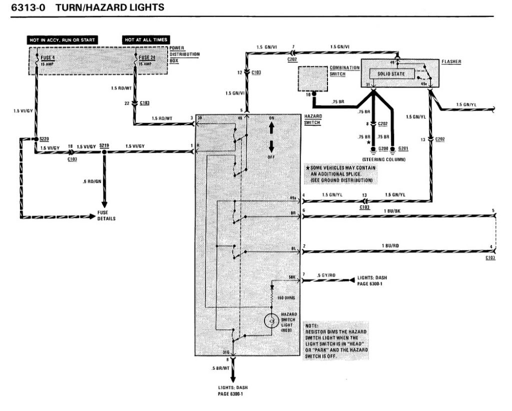
ich überlege seit einigen Wochen, mir einen Zusatzschalter für die automatische Antenne einzubauen, das diese nur dann ausfährt wenn man Radio hört, aber nicht Kassette.
Dazu habe ich mir einen Warnblinklichtschalter vom e30 besorgt. Den möchte ich im Armaturenbrett neben dem Überblendregler einbauen und ein Kontaktpaar benutzen, um die Antenne zu schalten.
Ich wollt einfach mal fragen ob das einer von euch schon mal gemacht hat und welchen Schalter ihr genommen habt, evtl gibs bessere als den Warnblinkschalter.
Und falls einer den Warnblinkschalter genommen hat, habt ihr die Blende verändert, wegen dem Warndreieck?
--
Gruss Marco
Kraft kommt von Kraftstoff
___________________________________________________
635CSi KAT / Fhrgst-Nr:1275157 / TSN 445 Bj.07/1985
![[image]](images/uploaded/201806131728315b21543f86d69.jpg)


![[image]](images/uploaded/201806290436145b35b73ea01ed.jpg)
![[image]](images/uploaded/201806290437305b35b78ab861c.jpg)
![[image]](images/uploaded/201806290438035b35b7abda911.jpg)
![[image]](images/uploaded/201806290446145b35b996435d0.jpg)