Kein Anlassersignal (BMW-E24-Forum)
Hallo werte Community,
ich habe gestern meinen 83er 635CSi aus dem Winterschlaf erweckt und leider ist wieder ein altbekanntes Problem aufgetreten:
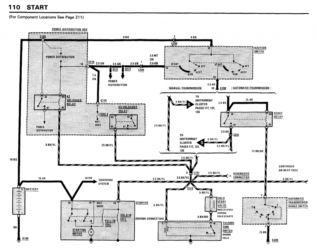
Der Anlasser bekommt manchmal kein Signal. Wenn ich den Zündschlüssel drehe macht er ein monotones Summen jedoch dreht der Anlasser überhaupt nicht. Das scheint mir meistens temperaturabhängig zu sein - also wenn er warmgefahren ist gibt es das Problem. Im Kaltzustand meistens nicht. Habe ein Überbrückungskabel von Anlasser zu Batterie gelegt, womit ich ihn dann behelfsmäßig immer zum Starten bekomme. Es nervt aber langsam.
Habe bereits Anlasser und Zündanlassschalter getauscht. Zündspule ist i. O.
Kann mir jemand weiterhelfen?
Beste Grüße
Mark

![[image]](images/uploaded/202007311202375f24085dddcbd.png)

![[image]](images/uploaded/201906301335145d18ba92c7349.jpg)
